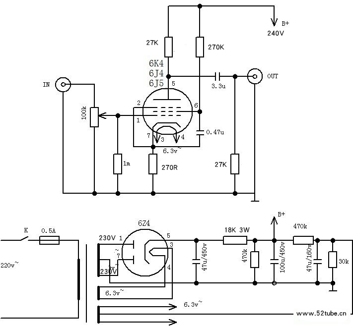
6K4.6J4.6J5标准五极管接法可通插的胆单管前级
一:采用标准五极管接法。
二:为了使6K4.6J4.6J5可通插,在管座中将第2脚与第7脚连接。
三:6K4原在收音机作AM中放用和黑白电视机作音频电压放大用。6J5在小屏幕黑白电视机中作视放用。
四:经使用,听感效果如下,
1:6K4 接近LP,耐听。
2:6J4 高中低平衡。
3:6J5 低音力度大。
【参考原理图】

【技术参数(SPECIFICATIONS)】
1、输入灵敏度(Input sensitivity):200mv
2、输出电压(Voltage output): 2V-15V(RMS THD<0.03%)
3、信噪比(S/N Ratio): 96DB
4、频率响应(Frequency Response):10Hz-50KHz (-0.5DB)
【选用材料说明】
▲2CM厚沙比利实木机箱,不锈钢顶板,木旋钮,镀金RCA座
▲整机净重3.3公斤,尺寸:200MM宽,250MM深,140MM高。
▲高压部分采用6Z5P旁热整流管整流,比晶体管整流更具胆味。
▲信号放大部分采用6K4电子管两支。
▲本板选用的耦合电容为德国威世和瑞典RIFA。滤波电容为德国西门子或日本知名品牌等。
▲大部分电阻用5环精密1%金属膜铜脚电阻,部分用金属氧化膜电阻。
▲电子管座为铜镀银。
▲严格遵循1点接地布线原则搭棚,底噪极微。
▲内置蓝牙5.0接收模块,可通过顶板上的开关选择RCA信号输入或者蓝牙信号输入。
▲配套的是电位器为日本ALPS 16型100K双联电位器,使用寿命长,拧动不会有国产电位器经常出现的恼人的莎莎声。
以上图片中所使用电容仅供参考,因进货批次问题会有所变动。恕不另行通知。但我们会以同档次元件代替。







